|
| Kirjoittaja |
Viesti |
|
TRD Turbo
|
Viestin otsikko: Xantian takajarrut hukassa. Lähetetty: 30.08.2020 13:55 |
Viestit: 260 Paikkakunta: Tohmajärvi
|
|
Xantia 2,0 16v -99 abs jarruin ei anna takajarruille painetta ja lhm ei tule juuri ollenkaan nippoloista eikä satulalle tulevasta putkesta molemmin puolin yritetty. Tähän mennessä on kuormausventtiili puhdistettu ja toiminta tarkastettu. ABS yksikön vaihdoin varaosa xantiasta tuloksetta ja käsittääkseni paineen pitäisi lähteä abs yksiköltä takajarruille 3,5mm putki jossa haaroittuu molemmille puolille. Tässä xantiassa hydrauliikka pelittää hyvin ja reakoi hyvin jos tulee kuormaa lisää kun LHM on vaihdettu 2v välein.
Citroen C5 2,0 2007 Xantia 2,0 16v exclusive berline
|
|
|
|
 |
|
Akseli
|
Viestin otsikko: Re: Xantian takajarrut hukassa. Lähetetty: 30.08.2020 14:14 |
Viestit: 762
|
|
Ja jousitus on yläasennossa tai ainakin takarenkailla on painoa kun on yritetty ilmata?
-00 Xantia Activa V6 -97 Xantia V6 Automaatti
|
|
|
|
 |
|
TRD Turbo
|
Viestin otsikko: Re: Xantian takajarrut hukassa. Lähetetty: 30.08.2020 14:21 |
Viestit: 260 Paikkakunta: Tohmajärvi
|
|
Painoa on ollut varmuudenvuoksi yli 100kg takakontissa ja sen tiedän xantian jarrujen ilmaamisesta.
Citroen C5 2,0 2007 Xantia 2,0 16v exclusive berline
|
|
|
|
 |
|
TRD Turbo
|
Viestin otsikko: Re: Xantian takajarrut hukassa. Lähetetty: 30.08.2020 20:09 |
Viestit: 260 Paikkakunta: Tohmajärvi
|
Citroen C5 2,0 2007 Xantia 2,0 16v exclusive berline
|
|
|
|
 |
|
ipo
|
Viestin otsikko: Re: Xantian takajarrut hukassa. Lähetetty: 30.08.2020 21:19 |
Viestit: 69
|
|
Kokeilkaapa laittaa auton takapää pukeille. Toinen takapyörä irti ja irtotunkilla tukivarsi ylös (kuormistusasento). Auto maassa ei takajousitus välttämättä anna painetta takajarruille. Tällä tavoin olen ilmannut nelisenkymmnetä vuotta GS, BX ja Xantia malleja.
|
|
|
|
 |
|
TRD Turbo
|
Viestin otsikko: Re: Xantian takajarrut hukassa. Lähetetty: 30.08.2020 21:41 |
Viestit: 260 Paikkakunta: Tohmajärvi
|
ipo kirjoitti: Kokeilkaapa laittaa auton takapää pukeille. Toinen takapyörä irti ja irtotunkilla tukivarsi ylös (kuormistusasento). Auto maassa ei takajousitus välttämättä anna painetta takajarruille. Tällä tavoin olen ilmannut nelisenkymmnetä vuotta GS, BX ja Xantia malleja. Testattu ja ei tullut LHM On niin outo vika että ihmetyttää kyllä ja aijemmissa BX, XM ja toisessa xantiassa ei ole ollut tälläistä häiriö vikaa 25v aikana joina olen ajellut näillä.
Citroen C5 2,0 2007 Xantia 2,0 16v exclusive berline
|
|
|
|
 |
|
Teuski
|
Viestin otsikko: Re: Xantian takajarrut hukassa. Lähetetty: 30.08.2020 22:45 |
Viestit: 7872 Paikkakunta: Eurajoki
|
|
Mites jarruventtiili? Eikös se ohjaa eteen ja taakse paineet eri piireissä abs-yksikön kautta?
Tuleeko takajousitukselta paine jarruventtiilille ja päästääkö se sen eteenpäin?
Onko toiminut ennen ja vika tullut yhtäkkiä? Putket sekaisin?
-=Citroën - Yhtä mukava kuin hyvä nojatuoli. Mutta parempi ajaa.=- -=C-Crosser 2.2HDi '07|C4 Cactus BlueHDi100 ETG '16=-
|
|
|
|
 |
|
laakeri
|
Viestin otsikko: Re: Xantian takajarrut hukassa. Lähetetty: 30.08.2020 23:01 |
Viestit: 7490 Paikkakunta: Taipalsaari
|
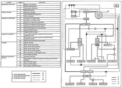
Missäs tilanteessa ongelma esiintyi ensimmäisen kerran? Ja onhan auto ollut käynnissä, kun on ilmausruuveja auottu ja säätyyhän takapään korkeus normaalisti silloin, kun ongelma on päällä? Putkia raottelemalla voi tietenkin kokeilla paikallistaa myös järjestyksessä jarruilta syöttöä kohti ja katsoa mihin jää. Jos ABS-yksikölle tulee paine, mutta ei lähde, niin siellä lienee ongelma. Jos sinnekään ei tule, niin poljinventtiiliin katse. Jos ei sinnekään tule, niin onko edes takajarruvaraajapallolla painetta? Liitteet:
Xantia_tehostin_ABS_Ei-HA.jpg [ 108.15 KiB | Katsottu 7580 kertaa ]
VW Passat B7
|
|
|
|
 |
|
TRD Turbo
|
Viestin otsikko: Re: Xantian takajarrut hukassa. Lähetetty: 31.08.2020 02:14 |
Viestit: 260 Paikkakunta: Tohmajärvi
|
|
Nyt rupesi epäilyttäämään onko keväällä laitettu helmiliitos rutistanutkin putkea niinpaljon että lhm ei pääse kulkemaan ja taitaa ollakkin juuri jarruventtiilille menevä putki. Keväällä jouduin korjaamaan takakelkan takana kulkevan putken joka lähtee jarruventtiilille joka oli haaroittimessa johon tuli 4,5mm putki vajoamisen estopallolta. Jännä että jousitus toimii normaalisti ja huomenna otan liitoksen auki testaten meneekö ohkanen teräslanka putkeen.
Citroen C5 2,0 2007 Xantia 2,0 16v exclusive berline
|
|
|
|
 |
|
TRD Turbo
|
Viestin otsikko: Re: Xantian takajarrut hukassa. Lähetetty: 31.08.2020 10:49 |
Viestit: 260 Paikkakunta: Tohmajärvi
|
TRD Turbo kirjoitti: Nyt rupesi epäilyttäämään onko keväällä laitettu helmiliitos rutistanutkin putkea niinpaljon että lhm ei pääse kulkemaan ja taitaa ollakkin juuri jarruventtiilille menevä putki. Keväällä jouduin korjaamaan takakelkan takana kulkevan putken joka lähtee jarruventtiilille joka oli haaroittimessa johon tuli 4,5mm putki vajoamisen estopallolta. Jännä että jousitus toimii normaalisti ja huomenna otan liitoksen auki testaten meneekö ohkanen teräslanka putkeen. Eipä ollut vaikeuksia työntää 0,9mm hitsauslankaa putkensisään ja lhm pääsee virtaamaan putkessa vaivattomasti.
Citroen C5 2,0 2007 Xantia 2,0 16v exclusive berline
|
|
|
|
 |
|
TRD Turbo
|
Viestin otsikko: Re: Xantian takajarrut hukassa. Lähetetty: 31.08.2020 11:03 |
Viestit: 260 Paikkakunta: Tohmajärvi
|
|
|
|
 |
|
Teuski
|
Viestin otsikko: Re: Xantian takajarrut hukassa. Lähetetty: 31.08.2020 12:01 |
Viestit: 7872 Paikkakunta: Eurajoki
|
TRD Turbo kirjoitti: Eli kuvan jarruventtiilistä freins ar 3,5mm pitäisi tulla neste jarruttaessa takajarruille. http://xantia007.free.fr/05_doseur_fiche.phpKyllä. Takajousitukselta tulee paine siis supension AR-liitäntään, joka ohjataan poljinta painamalla freins AR kautta ABS-yksikölle, josta taas eteenpäin jarruille.
-=Citroën - Yhtä mukava kuin hyvä nojatuoli. Mutta parempi ajaa.=- -=C-Crosser 2.2HDi '07|C4 Cactus BlueHDi100 ETG '16=-
|
|
|
|
 |
|
TRD Turbo
|
Viestin otsikko: Re: Xantian takajarrut hukassa. Lähetetty: 31.08.2020 12:08 |
Viestit: 260 Paikkakunta: Tohmajärvi
|
|
Testattu ja ei tule pisaraakaan ulos kun laitoin pitkän 3,5mm putken kiinni ja autokäynnissä jarrua poljin.
Citroen C5 2,0 2007 Xantia 2,0 16v exclusive berline
|
|
|
|
 |
|
Teuski
|
Viestin otsikko: Re: Xantian takajarrut hukassa. Lähetetty: 31.08.2020 12:11 |
Viestit: 7872 Paikkakunta: Eurajoki
|
TRD Turbo kirjoitti: Testattu ja ei tule pisaraakaan ulos kun laitoin pitkän 3,5mm putken kiinni ja autokäynnissä jarrua poljin. No tuleeko sitä sieltä tulopuoleltakaan? Onhan sulla nyt testaillessa takajousituksessa paineet päällä?
-=Citroën - Yhtä mukava kuin hyvä nojatuoli. Mutta parempi ajaa.=- -=C-Crosser 2.2HDi '07|C4 Cactus BlueHDi100 ETG '16=-
|
|
|
|
 |
|
TRD Turbo
|
Viestin otsikko: Re: Xantian takajarrut hukassa. Lähetetty: 31.08.2020 12:26 |
Viestit: 260 Paikkakunta: Tohmajärvi
|
Teuski kirjoitti: TRD Turbo kirjoitti: Testattu ja ei tule pisaraakaan ulos kun laitoin pitkän 3,5mm putken kiinni ja autokäynnissä jarrua poljin. No tuleeko sitä sieltä tulopuoleltakaan? Onhan sulla nyt testaillessa takajousituksessa paineet päällä? Kyllä ja testasin vielä itse 90kg mennä vetokoukun päälle painoksi ei tule vaikka auto korjaa jousitus korkeuttakin painoa tullessa.
Citroen C5 2,0 2007 Xantia 2,0 16v exclusive berline
|
|
|
|
 |
|
Teuski
|
Viestin otsikko: Re: Xantian takajarrut hukassa. Lähetetty: 31.08.2020 13:21 |
Viestit: 7872 Paikkakunta: Eurajoki
|
|
Kokeile nyt vielä sieltä jarruventtiilin päästä tuleeko tavaraa. Jos tulee, on vika jarruventtiilissä. Jos ei, on vika takapään (ranskankielisessä kuvassa K:lla merkityn haaran) ja jarruventtiilin välissä.
-=Citroën - Yhtä mukava kuin hyvä nojatuoli. Mutta parempi ajaa.=- -=C-Crosser 2.2HDi '07|C4 Cactus BlueHDi100 ETG '16=-
|
|
|
|
 |
|
TRD Turbo
|
Viestin otsikko: Re: Xantian takajarrut hukassa. Lähetetty: 31.08.2020 13:47 |
Viestit: 260 Paikkakunta: Tohmajärvi
|
|
Ei tule paine jarruventtiilille ja K muotoiseen haaraan taas tulee paine jonka äsken testasin. Ei kai tässä pitkässä putkessa ole muita mitään K liikoksen ja jarruventtiilin välillä. Tiedätkö miten pitkä putki on jos vetäisi uuden putken.
Citroen C5 2,0 2007 Xantia 2,0 16v exclusive berline
|
|
|
|
 |
|
Teuski
|
Viestin otsikko: Re: Xantian takajarrut hukassa. Lähetetty: 31.08.2020 13:48 |
Viestit: 7872 Paikkakunta: Eurajoki
|
|
Onhan siinä kuvan mukaan toi haara I jonka yhdessä haarassa on takavaraajapallo.
Sullahan on jo se jarruventtiilille menevä putki toisesta päästä irti, avaa myös toisesta ja testaa, tuleeko tavaraa syötön päästä ja meneekö ilma läpi pitkästä putkesta. Voisko olla putki lutussa? Tossa kyseisessä putkessa sulla siis on se uusi liitos?
-=Citroën - Yhtä mukava kuin hyvä nojatuoli. Mutta parempi ajaa.=- -=C-Crosser 2.2HDi '07|C4 Cactus BlueHDi100 ETG '16=-
|
|
|
|
 |
|
TRD Turbo
|
Viestin otsikko: Re: Xantian takajarrut hukassa. Lähetetty: 31.08.2020 13:53 |
Viestit: 260 Paikkakunta: Tohmajärvi
|
|
On edelleen irti ja tukossa täytyy olla tämän putken jostakin kohtaa. Onkohan tämä motonetin putki tämä 1,8/2,0/16V+ABS-jarrut Hydrauliputki takajakaja->etuvaraaja (369cm)
Citroen C5 2,0 2007 Xantia 2,0 16v exclusive berline
|
|
|
|
 |
|
TRD Turbo
|
Viestin otsikko: Re: Xantian takajarrut hukassa. Lähetetty: 31.08.2020 13:55 |
Viestit: 260 Paikkakunta: Tohmajärvi
|
|
Tulee kakistelematta takaa jakajalta lähtevä neste kun testasin.
Citroen C5 2,0 2007 Xantia 2,0 16v exclusive berline
|
|
|
|
 |
|
Teuski
|
Viestin otsikko: Re: Xantian takajarrut hukassa. Lähetetty: 31.08.2020 14:19 |
Viestit: 7872 Paikkakunta: Eurajoki
|
TRD Turbo kirjoitti: On edelleen irti ja tukossa täytyy olla tämän putken jostakin kohtaa. Onkohan tämä motonetin putki tämä 1,8/2,0/16V+ABS-jarrut Hydrauliputki takajakaja->etuvaraaja (369cm) Tuo taitaa olla kuvassa osien 4 ja 27 välinen putki, eli päävaraaja - takapään vajoamisenestoventtiili. Oliskohan oikea tuo 23-2755 "1,8/2,0/16V+ABS-jarrut Jarruputki Pääsylinteri->takajakaja (oikea/ei takajarrut)" ? Motonetin putkethan ovat käsittääkseni määrämittaisia pätkiä kiepillä.
-=Citroën - Yhtä mukava kuin hyvä nojatuoli. Mutta parempi ajaa.=- -=C-Crosser 2.2HDi '07|C4 Cactus BlueHDi100 ETG '16=-
|
|
|
|
 |
|
TRD Turbo
|
Viestin otsikko: Re: Xantian takajarrut hukassa. Lähetetty: 31.08.2020 17:12 |
Viestit: 260 Paikkakunta: Tohmajärvi
|
|
Paineilma ei kulkenut putkessa ja nyt on viritelmät valmiina testiin. Kahdella pitkällä BX putkella ja välissä on K liikin jossa on 4,5mm tulpattu tämä viritys kulkee lattioita pitkin.
Citroen C5 2,0 2007 Xantia 2,0 16v exclusive berline
|
|
|
|
 |
|
TRD Turbo
|
Viestin otsikko: Re: Xantian takajarrut hukassa. Lähetetty: 31.08.2020 17:50 |
Viestit: 260 Paikkakunta: Tohmajärvi
|
Citroen C5 2,0 2007 Xantia 2,0 16v exclusive berline
|
|
|
|
 |
|
TRD Turbo
|
Viestin otsikko: Re: Xantian takajarrut hukassa. Lähetetty: 01.09.2020 16:39 |
Viestit: 260 Paikkakunta: Tohmajärvi
|
Citroen C5 2,0 2007 Xantia 2,0 16v exclusive berline
|
|
|
|
 |
|
TRD Turbo
|
Viestin otsikko: Re: Xantian takajarrut hukassa. Lähetetty: 02.09.2020 17:44 |
Viestit: 260 Paikkakunta: Tohmajärvi
|
|
Jarruventtiili vaihdettu ja nyt tulee lhm takasatuloille.
Citroen C5 2,0 2007 Xantia 2,0 16v exclusive berline
|
|
|
|
 |
|
|