|
Kirjoittaja |
Viesti |
jarsund
|
Viestin otsikko: DS 23 IE Sähköjohdot Lähetetty: 04.04.2013 12:53 |
Viestit: 104
|
Pulmana on mihin menee Tuosta lisäilmaluistista lähtevä johto elikkä suuttimien alla oleva mihin tulee kaksi jäähdytysletkua ja kaksi ilmaletkua menee ruiskuun.En löytänyt tuolta tony jackson/Dseries sivuilta sähkökaaviota siihen vaikka muuta hyödyllistä siellä onkin.
|
|
|
|
 |
jptcool
|
Viestin otsikko: Re: DS 23 IE Sähköjohdot Lähetetty: 05.04.2013 00:30 |
Viestit: 1723 Paikkakunta: Parainen
|
Ei kai siinä lisäilmaluistissa mitään johtoja ole? Jäähdytysveden lämpö sulkee luistin. Olisko koneesi varustettu EGR venttiilillä? Sillä pitäisi olla joku oma ecu-boxi mihin piuhat menee.
Cx Heuliez-87, Tre-87, Fami-90, IE Pallas -83, Prestige -88, Id-58, DSuper-70, 4xXm, Xantia, BxGti-86
|
|
|
|
 |
jarsund
|
Viestin otsikko: Re: DS 23 IE Sähköjohdot Lähetetty: 05.04.2013 08:42 |
Viestit: 104
|
Mikähän laite tuo sitten on? Päästä lähtee yksi punainen johto pituus noin 20 cm Ongelma on kun joku edellinen omistaja on katkonut pari johtoa.Kaikki boksiin menevät johdot on kiinni suuttimien johdot on uudet .Auto alkaa muuten olemaan ajokunnossa mutta tyhjäkäynti noin 2000 kierrosta, voi johtia jostain muustaki, mutta jostain täytyy aloittaa.
|
|
|
|
 |
jasu
|
Viestin otsikko: Re: DS 23 IE Sähköjohdot Lähetetty: 05.04.2013 11:45 |
Viestit: 3152 Paikkakunta: Korpilahti
|
Ettei olisi ruiskun jäähdytysnesteen lämpöanturi? Imuilman lämpöanturi muistaakseni on ilmansuodattimen kotelossa..? Lisäilmaluistille ei mene D-Jetissä sähköä, toki voi olla mahdollista että joku aiempi seppä olisi laittanut L-Jetistä peräisin olevan osan, jossa on myös sähkötoiminta. Kotosalla olevista papereista ei löytynyt erikseen DS23:n ruiskun kuvia, saattaahan tuossa jotain eroa olla DS21:n kanssa? Myöskään SM:n D-Jetti ei sähkölämmitteistä lisäilmaluistia tunne, jossa on ymmärtääkseni samat vermeet kuin DS23:ssa... Kuva kohteesta kyllä helpottaisi valistunutta arvailua. 
Dyane 4x4 IE, Sm 2.7, Dyane IE, C8 2.2 Series -LantikanPätkä
|
|
|
|
 |
jarsund
|
Viestin otsikko: Re: DS 23 IE Sähköjohdot Lähetetty: 05.04.2013 13:00 |
Viestit: 104
|
Kiitos vastauksista.Yritän tämän varaosakirjan kautta selittää mistä osasta on kyse,englanninkielinen nimi on additional air control for slow running,jonka päässä on thermo-contact mistä lähtee yksi johto mutta mihin?Kiitos jos tiedätte
|
|
|
|
 |
Sitikkapuoskari
|
Viestin otsikko: Re: DS 23 IE Sähköjohdot Lähetetty: 05.04.2013 13:16 |
Viestit: 1203 Paikkakunta: Ilmajoki
|
Eikös siinä palikassa ole mittaristolle joko mittarin tai ylikuumenemisvalon anturi?
|
|
|
|
 |
-pk-
|
Viestin otsikko: Re: DS 23 IE Sähköjohdot Lähetetty: 05.04.2013 13:42 |
Viestit: 159 Paikkakunta: Siuntio
|
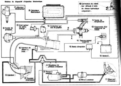
Olisko tästä kaaviosta jotain iloa - vai onko jo tuttu?
Lisääkin löytyy, lähde on RTa Citroën "DS 23" vuodelta 1987
Liitteet: |
Tiedoston kommentti: DS23IE ruiskusähvöt

ds23ie.jpg [ 92.88 KiB | Katsottu 7261 kertaa ]
|
|
|
|
|
 |
-pk-
|
Viestin otsikko: Re: DS 23 IE Sähköjohdot Lähetetty: 05.04.2013 14:32 |
Viestit: 159 Paikkakunta: Siuntio
|
Kuva putkispaghetista ja edellisen viestin sähkökuvan kuvatekstit, lisäilmaventtiilin irroitus- ja kiinnitysohjeissa käsketään irrottaa ja kiinnittää lämpökytkimen (thermocontact) johto, semmoinen se kai on osa 7 sähkökaaviossa ja 24 toisessa kuvassa, johdot on siinä kuvan mukaan sininen ja harmaa...
Liitteet: |

ds23ie3.jpg [ 61.64 KiB | Katsottu 7244 kertaa ]
|

ds23ie2.jpg [ 20.34 KiB | Katsottu 7244 kertaa ]
|
|
|
|
|
 |
-pk-
|
Viestin otsikko: Re: DS 23 IE Sähköjohdot Lähetetty: 05.04.2013 16:05 |
Viestit: 159 Paikkakunta: Siuntio
|
RTa -kirjan selostusta tulkkaamalla tuo kytkin vaikuttaisi lisäpolttoainesuuttimeen, jos nesteen lämpö on yli 25 astetta ei lisäbensaa startatessa suihkita. Lisäilmaventtiili toimii oman mekaanisen termostaattinsa voimalla, 70 asteessa on jo kokonaan kiinni. 25 asteen kytkimessä on vielä joku katkosysteemi (temporisé) joka estää koneen kastumisen pitkään startattaessa. DS23-miehet varmaan osaa kertoa tarkemmin, tämä on vain kirjatietoa.
Laitetaan vielä yksi kuva näytille vaikka se sotii edellistä teoriaa vastaan, siinä on kuvattu erikseen thermo_contact temporisé osa 14 vaikka osan 13 päässä on ilmiselvästi anturinnäköisen osa. Ota näistä nyt selvää. Ja olispa ensin se DS23IE...
Liitteet: |

ds23ie4.jpg [ 75.24 KiB | Katsottu 7224 kertaa ]
|
|
|
|
|
 |
jarsund
|
Viestin otsikko: Re: DS 23 IE Sähköjohdot Lähetetty: 05.04.2013 17:41 |
Viestit: 104
|
KIITOS avustanne Mutta tuo ei ole Numerolla 7 oleva tunnistin se on ok vaihdettu tuosta isosta liittimestä saakka uusi tohtosarja ja se on ok siittä lähtee vain yksi johto mutta mihin? väri on punainen (voi olla vaihdettukkin) kuvassa näyttäisi lähtevän ylös imusarjan alle. Vuosimalli on -73 luulisi 21IE olevan samanlainen Mutta eipä satu naapurissa olemaan niin vois vertailla .Tämä homma menee taas pitemmän kaavan mukaan.Siitä huolimatta hyvää viikonloppua kaikille!!!
|
|
|
|
 |
Sitikkapuoskari
|
Viestin otsikko: Re: DS 23 IE Sähköjohdot Lähetetty: 05.04.2013 19:54 |
Viestit: 1203 Paikkakunta: Ilmajoki
|
Osanumero 24 on se auton omaan järjestelmään liittyvä ylikuumenemisvalo tai lämpömittari.
|
|
|
|
 |
jptcool
|
Viestin otsikko: Re: DS 23 IE Sähköjohdot Lähetetty: 05.04.2013 22:06 |
Viestit: 1723 Paikkakunta: Parainen
|
Se yksijohtoinen anturi on kylmäkäynnistyssuuttimen maadoittava lämpökytkin, joka estää "ryypyn" lämpimälle koneelle. Sulla on ilmeisesti tällä hetkellä kyseinen suutin maadoitettu suoraan ja se ruiskii bensaa aina bensapumpun käydessä. Siksi tyhjäkäynti on niin korkea. Voit kokeilla nyppäämällä suuttimen liitin auki koneen käydessä, putoaako kierrokset. Jos putoaa, niin maadoituksen siirto tähän punaiseen piuhaan.
Cx Heuliez-87, Tre-87, Fami-90, IE Pallas -83, Prestige -88, Id-58, DSuper-70, 4xXm, Xantia, BxGti-86
|
|
|
|
 |
jarsund
|
Viestin otsikko: Re: DS 23 IE Sähköjohdot Lähetetty: 09.04.2013 18:41 |
Viestit: 104
|
No niin johdolle löytyi oikea paikka ,lämpömittari siis oli vain molemmat johdot koiras puoleisia ja eri värisiä.Tyhjäkäyntikin kohdillaan kun toisen ilmaletkun laittoi kiinni.Vielä olisi yksi johto ilman osoitetta vesipumpun viedessä oleva anturi mistä lähtee yksi johto samoin kun mittaristolle tulevasta johtosarjasta yksi vihreä johto ilman ,voisiko olla lämpötilan varoitusvalo se kun ei toimi kun virran laittaa päälle kokeiltu yhdistää nuo kaksi vapaana olevaa johtoa ei pala sittenkään,lamppu kyllä ehjä .Kiitokset kaikille avusta on taas pari ongelmaa vähemmän.
|
|
|
|
 |
|
|